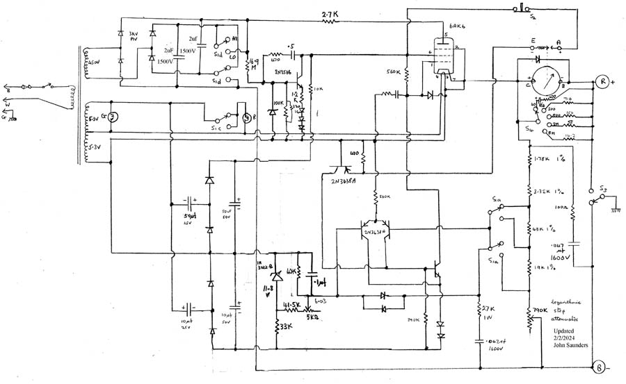
High-Voltage Tester

I use this frequently to check the breakdown voltage of semiconductors and capacitors. The meter contains a switch which is used to shutdown the applied voltage on full-scale.

It is based on a professional audio taper attenuator with 40 contacts, with the resistance varying by a constant ratio between each step. It is wire-wound. The tube is a high-voltage type with a top cap for the anode.

There are 2 overlapping ranges, covering 6 to 1013V. The markings are accurate.

It was a crisis in 2023 when it blew its fuse and quit. The reservoir capacitors were 600V, the most I had to hand, and this was not much margin. One shorted and blew all 4 of the diodes.  I had to go o dig-key to replace both capacitors and the diodes. This time I chose adequate voltage margin. It was difficult to repair because of limited access, and heavy-gage wire which my modern soldering iron had trouble heating.