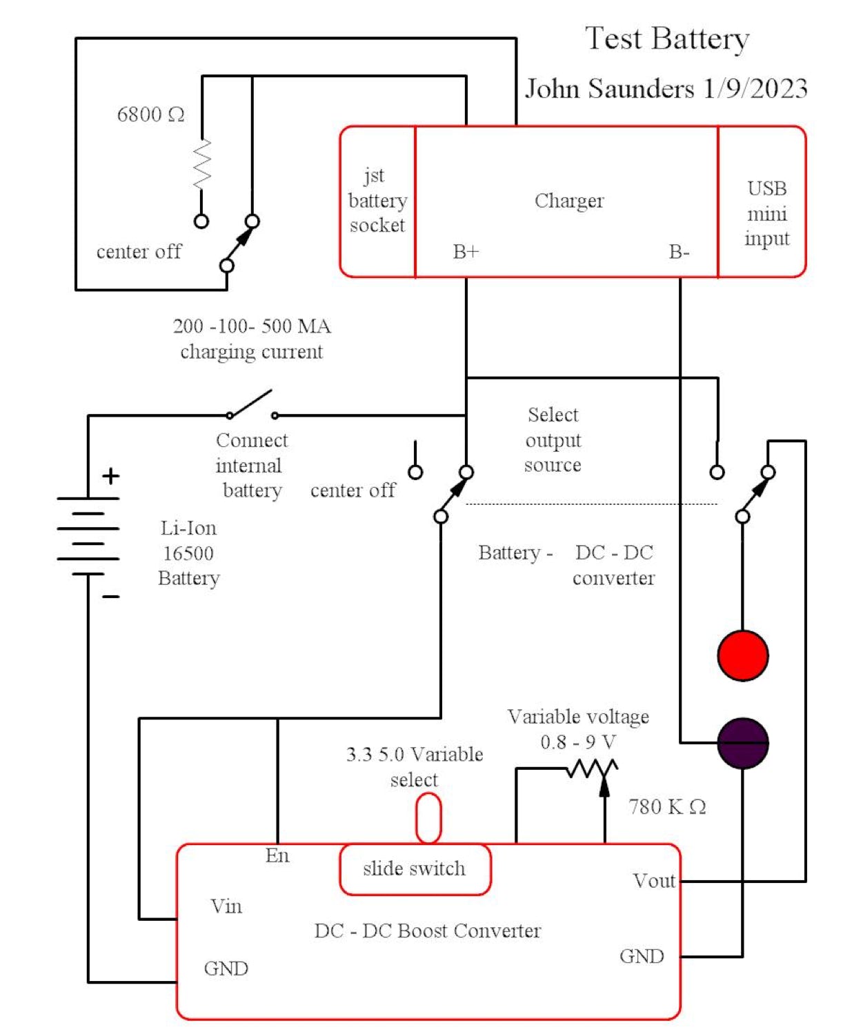
Circuit Description